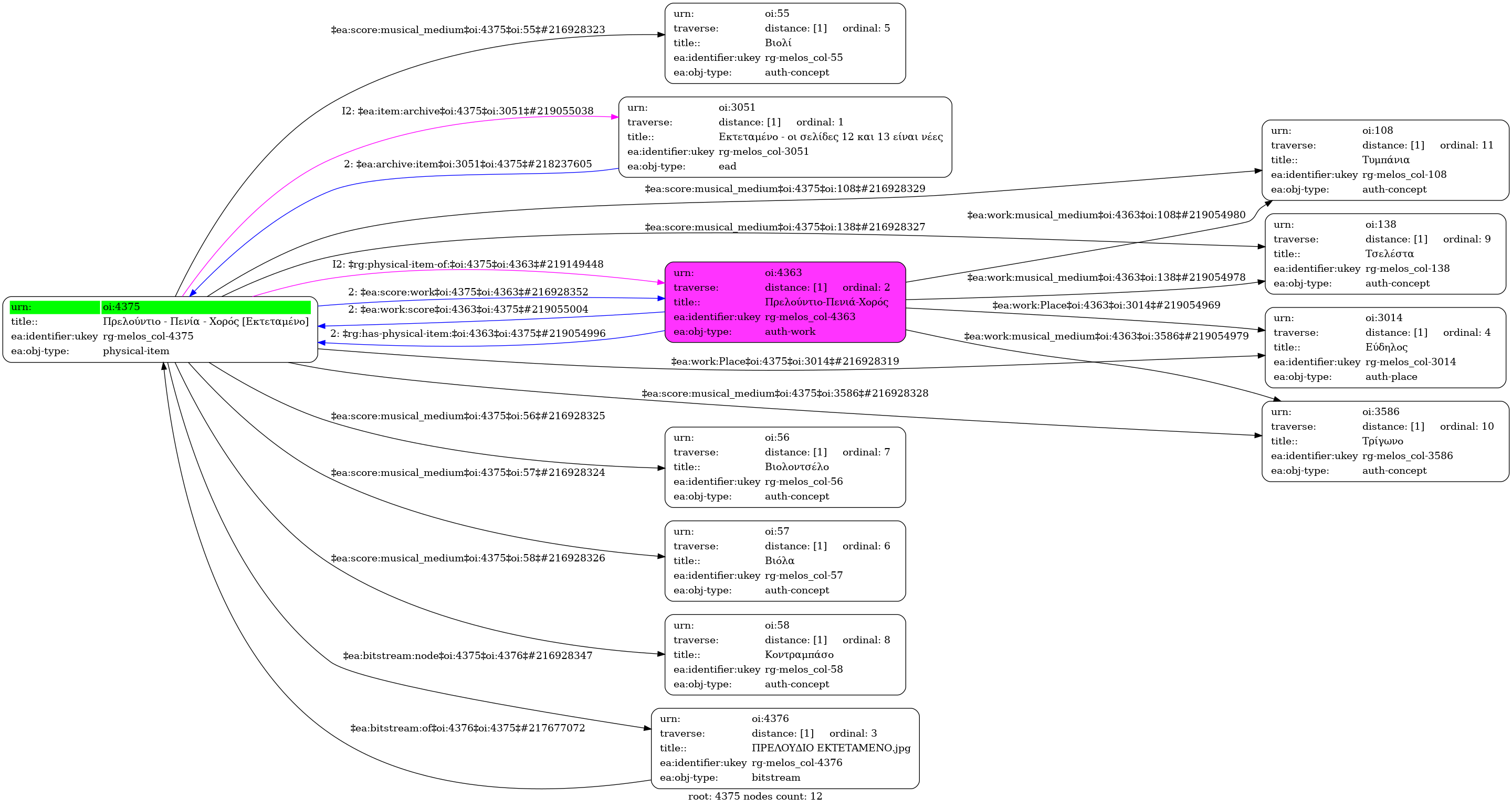
Πρελούντιο - Πενία - Χορός [Εκτεταμένο] [1948]
Prelude-Strumming-Dance [Extended] (Αγγλική)
- Φυσικό τεκμήριο (Παρτιτούρα)
-
Prelountio - Penia - Choros [Ektetameno]
-
Prelude - Chant - Balle | Πρελούδιο-Πενιά-Χορός (για ορχήστρα εγχόρδων)
-
GR-As-MTH-003-Sc-008-070-c
-
Ολοκληρωμένη
-
Βιολί |
Βιόλα |
Βιολοντσέλο |
Κοντραμπάσο |
Τσελέστα |
Τρίγωνο |
Τυμπάνια
-
-
-
Με πολλές σημειώσεις και διορθώσεις.
-
Ελληνική
-
1948
-
Εύδηλος
-
Χειρόγραφο
-
9 φύλλα : Μαύρο μελάνι, οδηγίες με κόκκινο και μπλε μολύβι. | 9 sheets : Black ink, instructions in red and blue pencil.
-
Original: Μουσική Βιβλιοθήκη Λίλιαν Βουδούρη - Σύλλογος Οι Φίλοι της Μουσικής
- Σύλλογος Οι Φίλοι της Μουσικής
Πρελούντιο - Πενία - Χορός [Εκτεταμένο] [1948] - Identifier: 4375
Internal display of the 4375 entity interconnections (Node labels correspond to identifiers)

Loading..